
上海日鑫茂流体控制系统有限公司
公司座机: 021-67815945
销售刘经理:18321502488/13386203978
公司网站:www.shrxmao.com
公司地址: 上海市奉贤区肖南路368号1幢3层
GENTEC P3400 系列特气控制面板用于调整、控制中、小流量压缩气体钢瓶 汇流排的不间断供气,控制是按优先供气侧气体耗尽后压力下降,自动切换至备 用供气侧的特征设计。选择把手的指向(箭头向左或向右)可设定优先供气侧和 备用供气侧。
主要适用在实验室、制药、化工,食品等行业!
1. 最大输入压力 3000psi;
输出压力:50psi、75psi 、100psi、150psi、250psi
工作温度 -40°C~60°C
2. 减压器泄漏率 2 x10-8scc/sec he 不锈钢材质
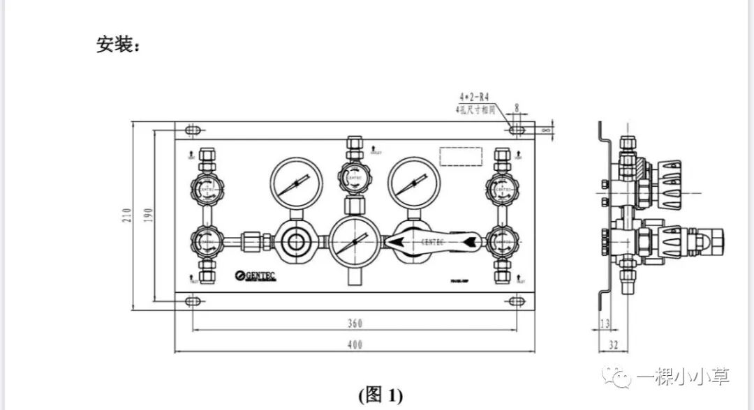
1. 控制面板外形及安装尺寸见图 1。
2. 根据场地和操作方便性,确定控制面板的安装位置。安装场地应远离油脂和易燃物, 并保持洁净通风。控制面板支架上设计有四个 8mm 的腰型安装孔,可用 6mm 膨胀 螺栓或螺栓将其固定在建筑物墙壁或安装架上。
3. 本特气控制面板输入端采用 1/4"卡套垂直进气(也可选 1/4"FSR 垂直进气、1/2"FSR 水平进气)连接方式、输出端采用 1/4"卡套连接方式。输入端通过高压金属软管或 不锈钢盘管等连接在钢瓶或汇流排上。输出端通过 1/4 卡套,连接在输出管道上。
4. 装置输入、输出端配有螺纹保护套防止螺纹碰伤及防止杂质进入管道内部,装配前 应去掉。
5. 切换装置输入、输出管道必须按 NFPA99、CGA-4.1-1996 及当地适用标准的规定进 行安装、清洗、测试、吹扫。
原理:
如图 2.1 所示为无排放并连的结构,输出控制阀 15 为可选阀;
控制面板原理图见(图 2.1)示
1 和 2:进气接口(1/4"卡套连接);
3 和 4:进气控制阀(减压器工作时,此阀是开启状态);
5 和 6:排放吹扫控制阀(减压器工作时,此阀是关闭状态); 7 和 8:吹扫排放接口(1/4"卡套连接);
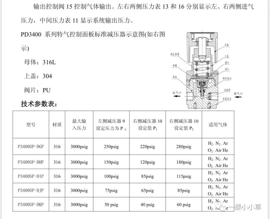
9:设定压力减压器; 11:压力表(显示输出压力); 13:压力表(显示左侧输入压力); 15:输出控制阀;
10:切换减压器;
12:安全阀; 14:出气接口(1/4"卡套连接); 16:压力表(显示右侧输入压力);
由于有些气体不能直接排空,必须要对安全排放的气体或者吹扫的气体进行回 收或者引出排放。本控制面板可以选择带排放并连的结构,如图 2.2,也可以客户自己 根据实际需要自己安装排放管路,该结构简单,易装配,输出控制阀 15 为可选阀。
如图 2.1 所示左侧减压器 9(见图 3)输出压力为设定值,其设定压力为 P 左;右
侧减压器 10(见图 4)输出压力在一定范围内可调,当把手箭头指向左侧时,输出压 力值为 P1,当把手箭头指向右侧时,输出压力值为 P2。系统设置 P 左=(P1+P2)/2,P2 >P1。由于锁紧螺母的限位,
把手只能在图示虚线范围内旋转。当把手箭头指向左侧时(如图 2.1), 由于 P1<P 左,所以左侧减压器工 作,右侧减压器备用,左侧实现 供气。当左侧减压器实际输出压
力值小于 P1 时,则自动切换至右侧减压器工作,供气实现了从左侧向右侧的切换。 同理,当把手箭头指向右侧时,由于 P2>P 左,所以右侧优先供气,左侧备用。当右侧减压器实际输出压力值小于 P 左时,供气自动切换至左侧。 左右两侧排放吹扫控制阀 5 和 6 分别控制左右两侧气体排放,系统工作状态时两阀门必须处于关闭状态。
调试:
1. P3400SL系列半自动切换装置在出厂前已测试好。
2. 切换装置在安装完成后,其输入、输出端连接处需进行气密性检验。检测介质应采 用洁净压缩空气,检测压力为最高使用压力。
3. 用户如需调整系统左、右侧减压器出厂设置值,则需咨询我!
操作:
1. 优先供气侧和备用供气侧的设定
当左、右两侧气瓶都为满瓶时,P3400 系列控制面板可任意设定优先供气侧和备用 供气侧。如图 2.1 所示,当右侧减压器 10 的把手箭头指向左侧时,则左侧减压器 9 为优先供气侧;反之,则右侧减压器 10 为优先供气侧。
2. 气瓶更换与操作 当优先供气侧气体耗尽时,控制面板将自动切换至备用供气侧。根据进气压力表读 数可以判定一侧气体是否已耗尽。为确保不间断供气,空瓶应及时更换。在气瓶更 换前,应将把手旋转 180 度(即把手箭头指向正在使用的一侧气瓶),并将更换钢 瓶侧的进气阀门关闭。
日常维护及修理:
? 日常维护及修理需有资质的人员进行。
1. 定期记录管道压力。
2. 定期检测减压器、管件等的外部泄漏。
3. 定期检测减压器有无爬升,如需要则应及时修理或更换。
上海日鑫茂流体控制系统有限公司
公司座机: 021-67815945
销售刘经理:13386203978
销售赵经理:18321502488
公司网站:www.shrxmao.com
公司地址: 上海市奉贤区星火开发区莲塘路251号8幢
2022(c)上海日鑫茂流体控制系统有限公司 联系人:刘生 电话:13386203978 邮箱:rixinmao@163.com
网址:www.shrxmao.com 地址:上海市奉贤区肖南路368号1幢3层